 |
Элементный анализатор TruSpec
Элементный анализатор TruSpec

Анализаторы серии TruSpec сконструированы, чтобы обеспечить точный элементный анализ, при этом использованы новые разработки в приборостроении и технологии в программном обеспечении. Разработчики сфокусировались на улучшении производительности и эффективности прибора при анализе органических материалов таких как продукты питания, мясо, масличные культуры, матрицы растительного происхождения, почвы и удобрения.
Разработанные в сотрудничестве со специалистами аналитиками, с применением новейших технологий, анализаторы серии TruSpec доступны в нескольких конфигурациях: анализатор азота (протеина), анализатор азота и углерода, анализатор для одновременного измерения азота, водорода, серы и углерода.
- Быстрый анализ/Высокая производительность.
Выполнение анализа нескольких элементов занимает меньше 4 минут, так как используются независимые детекторы и запатентованная LECO газовая схема с балластной емкостью и аликвотой. Автоматический загрузчик высвобождает время оператора и повышает производительность.
- Низкая стоимость анализа.
Запатентованная технология TruSpec (накопление и измерение), уменьшает потребление расходуемых материалов и газа. Отсутствие хроматографического разделения и необходимости анализировать весь аналитический газ - экономит время и деньги.
- Улучшенная надежность и сервисное обслуживание за счет заново сконструированых внутренних компонентов.
В анализаторе TruSpec используются новые модулярные, аналитические ячейки Genesis, поддерживающие технологии plug-and-play, которые улучшают линейность и уменьшают шумы детекторов Анализатор имеет небольшие размеры, высокую надежность, расширены функции диагностики, в приборе используются уникальная загрузочная карусель и сетевой протокол Eclipse
Теория работы
TruSpec – анализатор углерода, водорода и азота в органических маетриалах. Прибор подключается к персональному компьютеру и имеет программное обеспечение под Windows®.
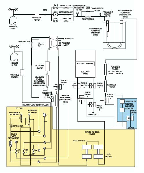
Анализ протекает в три фазы: продувка, сжигание и анализ. Во время продувки образец помещается в загрузочное устройство, в котором удаляются примеси атмосферного газа, так же продувается балластная емкость и газовый тракт.
Во время фазы сжигания проба сбрасывается в горячую печь (950°С) и продувается кислородом для быстрого и полного сжигания пробы. Продукты сжигания проходят через вторичную печь дожига (850°С) для полного окисления и удаления (макро)частиц.
В фазе анализа газы образовавшиеся в процессе сжигания собираются в балластной емкости. Гомогенизированный газ из балласта продувается через инфракрасные ячейки H2O и CO2 и аликвоту объемом 3 см3. Углерод измеряется в виде диоксида углерода, водород в виде паров воды. Газ из аликвоты вымывается потоком гелия, он проходит через горячую металлическую медь для поглощения кислорода и перевода NOX в N2, а так же через химические реагенты поглощающие CO2 и влагу. Азот измеряется в ячейке теплопроводности.
Полученные результаты выдаются в весовых процентах или в ppm. Имеется возможность пересчета результатов на сухой остаток или на белок.
Спецификация
Динамический диапазон при весе пробы 500 мг: | Углерод: | от 50 ppm до 50% | | Водород: | от 200 ppm до 50% | | Азот: | от 80 ppm до 50% | | | Потребляемая мощность: | Анализатор: | 220 В (±10%), 50 Гц, 12 амп. | | Компьютер: | 220 В (±10%), 50 Гц, 5/3 амп. | | Монитор: | 220 В (±10%), 50 Гц, 1.6 амп. | |
| | | Точность при весе пробы 500 мг: | Углерод: | 25 ppm или 0.5% RSD | | Водород: | 100 ppm или 1% RSD | | Азот: | 40 ppm или 0.5% RSD | | | Размеры и вес: | | 69см х 79см х 71см | | | 113 кг | |
| | | | Читаемость: | | Время анализа: |
| | | | Вес пробы: | | Метод детектирования: | Углерод/водород: | Инфракрасная абсорбция | | Азот: | Ячейка теплопроводности | | Потребляемые газы: | Газоноситель: | Гелий (99.99%), 35 psi ± 10% | | Окислитель: | Кислород (99.99%), 35 psi ± 10% | | Пневматика: | Сжатый воздух 40 psi ± 10% | | | Тип печи: | | Печь сопротивления. 1050 °С | | Автозагрузчик: | | 30-позиционный (наращиваемый до 120 проб) | | | Внешний компьютер: | | Pentium III, 128 MB RAM (минимум), USB-интерфейс | | ОС: | MS Windows® 2000 (XP) | |
Дополнительная информация
Список методик и применений (Application notes)

|
 |